
水的气压对喷雾效果具有显著影响,这一影响主...

在物料皮带转运过程中,喷嘴喷雾除尘技术被广...

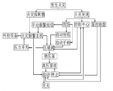
现在在我们的日常生活中,我们的消防设备是属...

高压细水雾 灭火系统,是由一个或者多个细水雾...

螺旋喷嘴 的适用范围非常广泛,主要涵盖以下几...

在烟气脱硫过程中,螺旋喷嘴的主要作用是实现...

工业喷嘴的螺纹有NPT和BSPT、G螺纹和R螺纹; 工业...

在湿法烟气脱硫工艺中,常用于喷淋塔的 喷嘴...

高压细水雾喷头 采用高压喷射出来非常细密的雾...

雾炮机喷嘴 顾名思义就是应用在雾炮机上的喷嘴...
Copyright © 2018-2019 天津三安科技有限公司 All Rights Reserved.版权所有